前面讨论了SCT的全部寄存器结构及其功能,现在就具体来看一下LPC824中这个充满特色的SCTimer/PWM,首先看一下它的简介。
状态可配置定时器(SCTimer/PWM) 是恩智浦半导体特有的一种外设,它不仅可像大多数传统定时器一样工作,而且还添加了状态机,从而可提供更高水平的可配置性和控制度。它允许将SCT配置为多个PWM、带死区控制的PWM、带重置功能的PWM以及传统计时器无法复制的多种其他配置。除非使能了需要内核来服务的SCTimer/PWM中断,否则配置好SCTimer/PWM后就可以自主从微控制器内核运行。它可在最少或无CPU干预的情况下控制操作。
在单向或双向模式中,SCT可以当做单个32位计数器使用,或者当做两个单独的16位计数器使用。与大部分定时器一样,SCT支持一系列匹配寄存器(与计数数值进行比对),以及捕获寄存器(在检测到某些预限定条件时可记录当前的计数数值)。
“事件”概念是SCT多功能中的一项追加功能。SCT模块支持多个独立事件,用户可基于某些参数组合(包括其中一个匹配寄存器上的匹配、和/或其中一个SCT输入或输出上的转换、计数方向及其他因素)来定义这些事件。
SCT模块执行的每种操作都是对其中某个用户定义事件的直接响应,而且不需要任何软件开销。任何事件都能够被使能,以便执行以下操作:
•开始、停止或挂起计数器。
•限制计数器:在单向模式中清除计数器,或在双向模式中改变其方向。
•置位、清除或切换任何SCT输出。
•强制进入任何捕获寄存器捕获计数数值。
•生成一个DMA请求中断。
对于状态,可能包含一些如下这样的情况:
SCT允许用户分组或/和过滤事件,因此可选择一些事件,并在其他事件被禁用的情况下同时使能这些事件。一组已使能和已禁用的事件即可被称为状态,允许存在多种具备不同已使能和已禁用事件组合的状态。从一种状态变为另一种状态属于事件驱动型变化,因此可在无软件干预的情况下发生。通过定义这些状态,SCTimer/PWM能够按照执行复杂波形和定时任务所需的复杂程度,提供在硬件中运行这个状态机的方法。
在简单系统(例如具备捕获和匹配功能的典型定时器/计数器)中,能使得定时器捕获定时器数据或切换匹配输出的所有事件均被使能,并在计数器运行时始终保持使能。在这种情况下,不会过滤事件,且会采用不变状态描述系统。这是SCT的默认设置。
在较为复杂的系统中,可能设置两种状态,这些状态使得某些事件可存在于一种状态中,但不存在于另外一种状态。在两种状态下使能的事件可用于从一种状态移动至另一种状态或者返回,并同时在任一状态下过滤事件。在这种具备两种状态的系统中,可根据事件历史在SCT输出上创建不同的波形。状态变更是一种事件驱动型变更,会在无CPU干预的情况下发生。
SCTimer/PWM可正式地被编程成为状态机发生器。SCT具备在不同事件组之间切换的能力,这赋予了SCT一项独特功能:被用作高度复杂的状态机引擎。对于可以确保状态变更并确定下一个移动状态的条件,在其发生时,时间会进行确认。因此除了通用I/O之后,还提供了一个功能极为强大的控制工具,尤其是在SCT输入和输出连接至其他片上资源(比较器、ADC触发器、其他定时器等)时。
除了事件和状态,SCTimer/PWM还提供如下的增强功能:
•包含完全异步模式的4种替代时钟模式。
•选择将SCT输入作为时钟源或时钟门控。
•可以选择“大于或等于”匹配条件,以生成事件的能力。
在NXP的LPC系列芯片中,不同型号所拥有的SCTimer/PWM资源也不尽相同,下面是LPC824的SCTimer/PWM所具备的一些特性。
•SCTimer/PWM支持:
–8个匹配/捕获寄存器。
–8个事件。
–8个状态。
–通过多路复用模块的具有多种连接选项的4个输入。
–6路输出。
•计数器/定时器特性:
–每一个SCTimer都可配置为2个16位计数器或1个32位计数器。
–由系统时钟或所选输入计时的计数器。
–可配置为上行计数器或可逆计数器。
–数量可配置的匹配寄存器和捕获寄存器。总共5个匹配和捕获寄存器。
–匹配和/或输入或输出转换时触发以下事件:中断;停止、限制、挂起定时器或改变计数方向;切换输出;改变状态。
–计数器值可以载入捕获寄存器,由匹配或输入/输出切换触发。
•PWM特性:
–计数器可以与匹配寄存器一同使用,以便切换输出,并创建与时间成比例的PWM信号。
–最多6个单边沿或双边沿PWM输出,具有独立的占空比和相同的PWM周期长度。
•事件创建特性:
–以下条件定义了一次事件:计数器匹配条件、输入(或输出)条件(如上升沿或下降沿或电平)、匹配和/或输入/输出条件组合。
–所选事件可以限制、挂起、启动或停止计数器操作,或者改变其方向。
–事件触发状态改变、输出切换、中断和DMA事务。
–匹配寄存器0可用作自动限值。
–在双向模式中,事件可以根据计数方向使能。
–可以保持匹配事件,直至发生另一个符合条件的事件。
•状态控制特性:
–状态由计数器运行时的事件状态决定。
–事件的发生导致状态改变。
–每一个事件都能分配至一个或多个状态。
–状态变量可以对多个计数器周期进行排序。
下图表明了SCT的连接情况。

下表给出了SCT的引脚说明。

下图给出了SCT的结构框架。

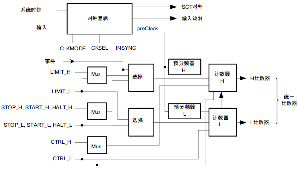
下图给出了SCT的计数器和选择逻辑。

大多数SCT寄存器或者为计数器和输出的特定操作配置事件,或者选择事件,下图给出了可配置用于每个事件的寄存器和寄存位。

寄存器功能分组如下:
1、计数器配置和控制寄存器
SCT包含两个寄存器,用于配置SCT并利用软件监控其操作。
•配置寄存器(CONFIG)在单32位计数器模式或双16位计数器模式下配置SCT,配置计时和时钟同步、自动限值以及重新加载寄存器的用法。
•控制寄存器(CTRL)允许监控和置位计数器方向,清除、开始、停止或终止32位计数器或双计数器模式中的每个16位独立计数器。
2、事件配置寄存器
每个事件都关联两个寄存器:
•每个事件一个EVn_CTRL寄存器,以定义触发事件的因素。
•每个事件一个EVn_STATE寄存器,以使能事件。
3、匹配和捕获寄存器
SCT包含一组寄存器,以存储SCT的匹配或捕获数值。每个匹配寄存器都关联一个匹配重新加载寄存器,此重新加载寄存器会在每个计数器周期开始时自动重新加载匹配寄存器。寄存器组包括以下寄存器:
•每个匹配/捕获寄存器配备一个REGMODE寄存器,以配置每个匹配/捕获寄存器,用于存储匹配数值或捕获数值。
•根据REGMODE的设置,每个寄存器配备一组匹配/捕获寄存器,以存储匹配数值或计数器数值。
•每个匹配寄存器配备一个重新加载寄存器。
4、计数器操作使用的事件选择寄存器
该组包含一些寄存器,这些寄存器选择的事件会对计数器构成影响。计数器操作即为限制、终止、开始或停止,适用于统一计数器或两个16位计数器。也包含计数器寄存器,该寄存器具备计数器数值,或双计数器设置值。寄存器组包括以下寄存器:
•LIMIT选择会限制计数器的事件。
•START和STOP选择会启动或停止计数器的事件。
•HALT选择会终止计数器的事件:HALT
•COUNT包含计数器数值。
对于LIMIT、START、STOP和HALT寄存器,它们每个都包含针对每个事件选择的比特位,无论事件是否会限制、停止、启动或终止计数器或双计数器模式中的计数器。
在双计数器模式中,可单独为每个计数器选择事件。
5、用于置位或清除输出的事件选择寄存器
该组包含一些寄存器,这些寄存器选择的事件会对每个SCT输出的等级构成影响。也包含管理冲突(在事件试图置位或清除相同的输出时发生)的寄存器。寄存器组包括以下寄存器:
•一个OUTn_SET寄存器,供每个输出选择置位输出的事件。
•一个OUTn_CLR寄存器,供每个输出选择清除输出的事件。
•冲突解决寄存器,当多个事件试图同时控制输出时限制操作。
•冲突标志和冲突中断使能寄存器,用于监控来自输出置位和清除冲突的中断。
•输出方向控制寄存器,用于交换置位和清除双方向模式中的事件引发的输出操作。
OUTn_SET和OUTn_CLR寄存器的每个事件都包含一个位,可选择事件是否改变给定输出n的状态。
在双计数器模式中,可单独为每个输出选择事件。
6、用于捕捉计数器数值的事件选择计数器
该组包含选择事件的寄存器,用于捕获计数器数值并将其保存在其中一个CAP寄存器中。每个捕获寄存器m都配有一个关联CAPCTRLm寄存器,它会选择事件,以捕获计数器数值。
7、用于初始化DMA传输的事件选择寄存器
为每两个DMA请求提供一个寄存器,以选择可以触发DMA请求的事件。
DMAREQn寄存器包含针对每个事件的位,可选择该时间是否触发DMA请求。重新加载匹配寄存器时,一个额外的位会使能DMA触发器。
8、中断处理寄存器
以下寄存器提供由事件置位的标志,并选择在其发生时请求中断的事件。
•该事件标志寄存器为每个事件(在事件发生时置位)提供一个标志。
•事件标志中断使能寄存器为每个针对SCT中断使能的事件提供一个位。
9、用于控制SCT输入和输出(通过软件)的寄存器
提供两个寄存器,允许软件(与事件相对)置位SCT的输入和输出:
•用于读取任何SCT输入的状态的SCT输入寄存器。
•用于置位或清除任何SCT输出或读取输出状态的SCT输出寄存器。